電力行業 UPS電源解決方案
2013/6/25
詳細介紹
需求與分析
電廠是一個自動化程度很高的特殊生產企業,自動化的生產設備依賴于供電系統的安全、穩定運行。在現代化的發電廠中,大容量機組發電機的DCS控制系統,包括各種熱工自動裝置,如自動調節用組裝儀表、汽輪機電液數字調節裝置、鍋爐聯鎖及安全監察系統FSSS、汽機監視儀表(TSI)、協調控制系統(CCS)等,都需要有一個可靠的電源,該電源要求無論在機組本身廠用電中斷還是電網故障時,都不應中斷供電,這就要求大容量機組中不但有可以使機組安全停機的事故保安電源,而且要求有一個為控制、監視裝置及事故后狀態參數記錄裝置提供高供電品質且不間斷供電的交流不停電電源。
解決方案
DCS系統電源保護方案:
恩億梯公司的DL31系列電力專用電源采用1+1的冗余供電系統,針對電力系統應用負載及環境,運用先進技術制造的工業級交流保護電源,能夠充分滿足電力DCS系統等負載對供電可靠性的要求。
方案的優點:
1) 為電力行業量身定制的專業型UPS,適應電力行業內部的惡劣電網環境,既滿足了電力行業的負載需求,又可以讓用戶不必再為負載的三相不平衡而煩惱。
2) 1+1冗余并聯的工作方式,讓本來已經很可靠的供電系統再增加一把安全鎖,滿足電力行業用戶對UPS高可靠性指標的極限需要。
3) 充分利用電力行業的220V/110V大容量電池組,可最大限度的延長UPS的后備時間,并節省電池組的安裝空間和前期投資。
4) 選配旁路隔離變壓器,實現輸入與輸出的完全隔離,并可保證輸出的零地電壓<1V。
5) 豐富的干接點監控信號,可納入電廠自身的DCS監控系統;出現問題,及時上報,便于值班人員對UPS的實時監控。
電廠是一個自動化程度很高的特殊生產企業,自動化的生產設備依賴于供電系統的安全、穩定運行。在現代化的發電廠中,大容量機組發電機的DCS控制系統,包括各種熱工自動裝置,如自動調節用組裝儀表、汽輪機電液數字調節裝置、鍋爐聯鎖及安全監察系統FSSS、汽機監視儀表(TSI)、協調控制系統(CCS)等,都需要有一個可靠的電源,該電源要求無論在機組本身廠用電中斷還是電網故障時,都不應中斷供電,這就要求大容量機組中不但有可以使機組安全停機的事故保安電源,而且要求有一個為控制、監視裝置及事故后狀態參數記錄裝置提供高供電品質且不間斷供電的交流不停電電源。
(圖:集成控制室)
解決方案
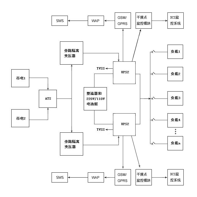
DCS系統電源保護方案:
恩億梯公司的DL31系列電力專用電源采用1+1的冗余供電系統,針對電力系統應用負載及環境,運用先進技術制造的工業級交流保護電源,能夠充分滿足電力DCS系統等負載對供電可靠性的要求。
(圖:電力UPS應用方案)
方案的優點:
1) 為電力行業量身定制的專業型UPS,適應電力行業內部的惡劣電網環境,既滿足了電力行業的負載需求,又可以讓用戶不必再為負載的三相不平衡而煩惱。
2) 1+1冗余并聯的工作方式,讓本來已經很可靠的供電系統再增加一把安全鎖,滿足電力行業用戶對UPS高可靠性指標的極限需要。
3) 充分利用電力行業的220V/110V大容量電池組,可最大限度的延長UPS的后備時間,并節省電池組的安裝空間和前期投資。
4) 選配旁路隔離變壓器,實現輸入與輸出的完全隔離,并可保證輸出的零地電壓<1V。
5) 豐富的干接點監控信號,可納入電廠自身的DCS監控系統;出現問題,及時上報,便于值班人員對UPS的實時監控。









